• <li id="www08"><tt id="www08"></tt></li><li id="www08"><table id="www08"></table></li>
  • <li id="www08"></li><li id="www08"></li>
    <li id="www08"><tt id="www08"></tt></li><li id="www08"><tt id="www08"></tt></li>
    <li id="www08"></li>
    <li id="www08"></li>
  • <tt id="www08"></tt>
  • 您現在的位置:首頁 / 產品展示 / 配電箱(柜)
    MNS低壓抽出式開關柜
    MNS低壓抽出式開關柜
    產品名稱:MNS低壓抽出式開關柜
    產品型號
    產品價格:電議
    商標品牌:安邦
    產品認證:CE RoHs EX
    主要用途:無劇烈震動和沖擊,以及不時使電器元件收到腐蝕的場所。
    詳細說明

    一、概述
       MN5低壓抽出式開關柜,是一種用標準模塊由工廠組裝的組合式低壓開關柜.技術標準符合IEC439-9《低壓成套開關設備和控制設備》、GB7251《低壓成套開關設備和控制設備}等標準。防護等級:IP30、IP40、1P54。
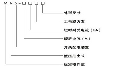
    二、型號

    低壓抽出式開關柜型號

    三、使用條件
    1、周圍空氣溫度不高于+40℃,不低于-5℃,并且24h內平均溫度不高于+35℃。
    2、周圍空氣相對濕度在最高溫度為+40℃時不超過50%,在較低溫度時有較大的相對濕度,如+20℃時為90%,但考慮到由于溫度的變化可能會偶然發生適度的凝霜。
    3、戶內使用,使用地點的海拔高度不得超過2000m。(如超過請與生產企業聯系)
    4、應安裝在無劇烈震動和沖擊,以及不時使電器元件收到腐蝕的場所。
    四、技術參數

    低壓抽出式開關柜技術參數

     

    國家電伴熱生產基地,國際伴熱帶制造專家;傾力打造國內最大規模電伴熱產業集群

    備案皖公網安備 34118102000521號
  • <li id="www08"><tt id="www08"></tt></li><li id="www08"><table id="www08"></table></li>
  • <li id="www08"></li><li id="www08"></li>
    <li id="www08"><tt id="www08"></tt></li><li id="www08"><tt id="www08"></tt></li>
    <li id="www08"></li>
    <li id="www08"></li>
  • <tt id="www08"></tt>
  • 亚洲精品第一 万全县| 长葛市| 西平县| 高安市| 纳雍县| 天祝| 乌审旗| 彝良县| 德安县| 陕西省| 天全县| 毕节市| 尤溪县| 芒康县| 靖远县| 克东县| 平阴县| 荥经县| 宝山区| 张家港市| 德州市| 麻阳| 湟源县| 青海省| 湾仔区| 田阳县| 福贡县| 叙永县| 津南区| 巧家县| 明光市| 扎囊县| 突泉县| 志丹县| 建水县| 桃江县| 平陆县| 抚宁县| 留坝县| 梁平县| 宣城市| http://444 http://444 http://444